| 1991 Stealth Technical Information Manual | |||
| Chapter | Section | Topic | Page |
|---|---|---|---|
| Front material | Cover, caution, TOC, how-to, tool source | i, ii, iii, iv, v | |
| General | Contents | 0-1 | |
| Technical Features | Exterior | 0-2 | |
| Interior | 0-3 | ||
| Engine | 0-4, 0-5, 0-6, 0-7 | ||
| Transaxle | 0-8 | ||
| Active exhaust, clutch booster | 0-9 | ||
| Chassis AWD | 0-10, 0-11 | ||
| Chassis FWD | 0-12, 0-13 | ||
| Supplemental restrain system | 0-14 | ||
| Air Conditioner | 0-15 | ||
| Theft alarm ystem | 0-16 | ||
| Vehicle Identification | 0-17, 0-18, 0-19, 0-20 | ||
| General Data & Specifications | 0-21, 0-22 | ||
| Front Suspension | Contents | 2-1 | |
| General Information | Features, specifications | 2-2, 2-3 | |
| Front Axle | Specifications, construction | 2-4 | |
| Electronic control suspension | Structure diagram | 2-5 | |
| Main parts & functions, block dagram | 2-6 | ||
| Specifications | 2-7 | ||
| Features: each mode, each control | 2-8 | ||
| Sensors: steering wheel angular velocity, G, speed, throttle, brake, position |
2-9, 2-10 | ||
| Actuator | 2-11 | ||
| shock absorber | 2-12, 2-13 | ||
| ECS control unit | 2-14 | ||
| Functions explained | 2-15, 2-16 | ||
| Fail safe and diagnostic codes | 2-17 | ||
| Rear Axle | Contents | 3-1 | |
| General Information | Construction, specifications | 3-2 | |
| Axle shaft, Drive shaft | 3-3 | ||
| Differential, Viscous coupling LSD | 3-4 | ||
| Differential support | 3-5 | ||
| Brakes | Contents | 5-1 | |
| General Information | Features | 5-2 | |
| Service brakes | Specifications | 5-3 | |
| Front disc, rear disc | 5-4, 5-5 | ||
| Anti-lock braking (ABS) - FWD | Introduction, structure, parts, functions | 5-6 | |
| System diagram | 5-7 | ||
| System circuit diagram | 5-8 | ||
| Hydraulic pressure function | 5-9 | ||
| Sensor: wheel speed | 5-10 | ||
| Actuator: hydraulic unit, solenoid valve, plunger valve |
5-10 5-11 |
||
| Actator: operation | 5-12, 5-13 | ||
| Actuator: reservior, pump motor | 5-14 | ||
| ABS Electronic control unit | 5-15, 5-16, 5-17 | ||
| System operation | 5-18, 5-19, 5-20, 5-21 | ||
| Anti-lock braking (ABS) - AWD | Introduction, sensors, functions | 5-22 | |
| System drawing | 5-23 | ||
| Electric diagram | 5-24 | ||
| Function drawing | 5-25 | ||
| Sensor: wheel speed | 5-26 | ||
| Actuator: hydraulic unit | 5-26 | ||
| Actuator: select-low valve | 5-27, 5-28 | ||
| ABS electronic control unit | 5-29 | ||
| Brake fluid control | 5-30, 5-31 | ||
| Parking brake | 5-32 | ||
| Clutch | Contents | 6-1 | |
| General Information | Specifications | 6-2 | |
| Clutch control | FWD, AWD | 6-3 | |
| Pedal (FWD), booster (AWD) | 6-4 | ||
| Cooling | Contents | 7-1 | |
| General Information | Coolant flow | 7-2, 7-3 | |
| Radiator & cooling fan (SOHC) | Specifications, construction | 7-4, 7-5 | |
| Radiator & cooling fan (DOHC) | Specifications, construction | 7-5, 7-6 | |
| Electrical | Contents | 8-1 | |
| General Information | Features | 8-2 | |
| Wiring harness | Structural diagram | 8-3 | |
| Diagnosis system | Diagnosis connector | 8-4 | |
| Engine electrical | Ignition system, battery | 8-5 | |
| Lighting | General information, specifications | 8-6 | |
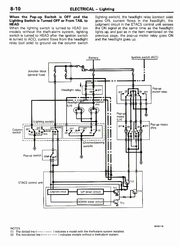
| Structural diagram, headlight | 8-7, 8-8, 8-9, 8-10, 8-11 | ||
| Optical horn lens, engine compartment light | 8-12 | ||
| Meters and gauges | Combination meter, combination gauge | 8-13 | |
| Vehicle speed sensor | 8-14 | ||
| Electric type speedometer | 8-15, 8-16 | ||
| Wiper and washer | Structural diagram | 8-17 | |
| Audio system | Structural diagram | 8-18 | |
| Remote control, acc. socket | 8-19 | ||
| ETACS | Summary of functions | 8-20, 8-21 | |
| Parts and function related | 8-22 | ||
| Input inspection functions | 8-23 | ||
| Door lock with key in ignition | 8-24, 8-25 | ||
| Defogger timer | 8-26 | ||
| Power window & seat belt tension timers | 8-27 | ||
| Dimmer dome light | 8-28 | ||
| Seat belt warning buzzer | 8-29 | ||
| Wipers | 8-30 | ||
| Theft-alarm system | Operation | 8-31, 8-32 | |
| Engine | Contents | 9-1 | |
| General Information | Specifications | 9-2 | |
| Sectional views | 9-3 | ||
| Base engine (DOHC) | Cylinder head | 9-4 | |
| Cylinder block | 9-5, 9-6 | ||
| Valves and timing belt | 9-6, 9-7 | ||
| Mounting | Structure diagram | 9-8 | |
| Intake and Exhaust | Contents | 11-1 | |
| Variable induction control (SOHC) | 11-2 | ||
| Turbos, intercoolers, pressure control | 11-3 | ||
| Exhaust pipe | 11-4 | ||
| Active exhaust | 11-5 | ||
| Fuel System | Contents | 14-1 | |
| General | Improvements, block diagrams | 14-2, 14-3, 14-4, 14-5 | |
| Control unit | Communication with A/T, ABS | 14-6 | |
| Sensors | Air flow | 14-7, 14-8 | |
| Detonation, induction control valve | 14-9 | ||
| Muffler mode, O2, power transistor | 14-10 | ||
| Actuators | Ignition coil | 14-11 | |
| Fuel: injector, pump relay, pump resistor | 14-12 | ||
| Var. induction, active exhaust | 14-13 | ||
| Fuel injection control | Configuration diagram | 14-14 | |
| Idle speed control | Configuration diagram | 14-15 | |
| With ABS, mechanical dashpot (turbo) | 14-16 | ||
| Control of ignition timing and current flow | System configuration, ignition distribution | 14-17, 14-18 | |
| Engine, transaxle (automatic) | 14-19 | ||
| Power supply and fuel | Pump discharge volume, fuel pressure, MAS reset | 14-20 | |
| Turbo pressure control | Diagrams, solenoid operation | 14-21, 14-22 | |
| Air conditioning | 14-23 | ||
| Variable induction control | 14-24, 14-25 | ||
| Active exhaust (turbo) | 14-25, 14-26 | ||
| Self-diagnosis system | 14-26, 14-27 | ||
| Fuel supply | Construction diagram, fuel tank | 14-28 | |
| Accelerator components | Construction diagram | 14-29 | |
| Cruise control system | Block diagram | 14-30 | |
| Components and functions | 14-31 | ||
| Structure diagram, control unit | 14-32 | ||
| Logic and block diagram | 14-33 | ||
| Operational functions | 14-34 | ||
| Fail-safe functions, overdrive release | 14-35 | ||
| Self-diagnosis and input checks | 14-35, 14-36 | ||
| Actuator, vacuum pump | 14-37 | ||
| Actuator operation modes | 14-38 | ||
| Intermediate link structure | 14-39 | ||
| Sensors: speed, throttle position, idle | 14-40 | ||
| Switches, operation | 14-41, 14-42 | ||
| Propeller Shaft and Universal Joints | Contents | 16-1 | |
| Propeller shaft | Specification, construction diagram | 16-2 | |
| Rear Suspension | Contents | 17-1 | |
| Rear suspension (FWD) | Features, construction diagrams | 17-2 | |
| Specifications, crossmember, trailing arm | 17-3 | ||
| Upper arm, lower arm, toe control, stabilizer bar | 17-4 | ||
| Rear hub | 17-5 | ||
| Rear suspension (AWD) | Features, construction diagrams | 17-6 | |
| Specifications, crossmember | 17-7 | ||
| Power Steering | Contents | 19A-1 | |
| General information | Specifications, construction diagrams | 19A-2 | |
| Steering wheel and column | Construction | 19A-3 | |
| Tilt steering construction & operation | 19A-4 | ||
| Shock absorbing structure | 19A-5 | ||
| Oil pump | Performance | 19A-6 | |
| 4-Wheel Steering (4WS) System | Contents | 19B-1 | |
| General information | Functions, features | 19B-2 | |
| Specifications, construction | 19B-3, 19B-4 | ||
| Basic principles | Generating effect mechanism | 19B-5, 19B-6, 19B-7 | |
| Effects | Lane changes | 19B-8, 19B-9 | |
| Operation | System construction | 19B-10 | |
| System operation | 19B-11, 19B-12 | ||
| Components | Steering gear and linkage | 19B-12 | |
| Power steering oil pump | 19B-13 | ||
| Oil reservoir | 19B-14 | ||
| Rear wheel steering oil pump | 19B-15 | ||
| Oil pump performance | 19B-16 | ||
| Control valve | 19B-16 | ||
| Construction and operation | 19B-17 | ||
| Power cylinder | 19B-18 | ||
| Transaxle | Contents | 21-1 | |
| Manual transaxle (FWD) | General information, Specifications | 21-2 | |
| Sectional view | 21-3 | ||
| Transaxle control | 21-4 | ||
| Manual transaxle (AWD) | General information, specifications | 21-5 | |
| Sectional view | 21-6 | ||
| W5MG1 4WD transaxle, planetary gear center diff. | 21-7, 21-8 | ||
| Double-cone synchronizer | 21-9, 21-10 | Automatic transaxle | General information, specifications | 21-11 |
| Sectional view | 21-12 | ||
| Transaxle control | 21-13 | ||
| Safety lock system | 21-14, 21-15, 21-16, 21-17 | ||
| Shift lock release mechanism | 21-17 | ||
| Torque converter, case, parking mechanism | 21-18 | ||
| Power train | 21-19, 21-20 | ||
| Pressure test port, dipstick, oil pump | 21-20 | ||
| Hydraulic and electronic control | 21-21, 21-22, 21-23, 21-24, 21-25 | ||
| Transaxle control unit | 21-26 | ||
| Pulse generator, oil temp sensor, inhibitor switch, kick-down servo | 21-27 | ||
| Diagnosis function chart | 21-28 | ||
| Wheels and Tires | Contents | 22-1 | |
| Specifications | 22-2 | ||
| Body | Contents | 23A-1 | |
| Main body | Body paneling | 23A-2 | |
| headlight support, dash panel, rear end panel | 23A-3 | ||
| Front floor, door | 23A-4 | ||
| Paint: specifications, 3-coat high-luster coating | 23A-5 | ||
| Paint: tinted pearl, 3-coat pearl tone paint | 23A-6 | ||
| Air pressure noise reduction | Flush surface | 23A-7 | |
| Full glass hatch | 23A-8 | ||
| Doors | Door panel | 23A-8 | |
| Door lock and operation | 23A-9, 23A-10 | ||
| Window glass regulator, power window | 23A-11 | ||
| Engine hood, liftgate, window glass | 23A-12 | ||
| Bumpers | 23A-13 | ||
| Door mirrors | Heating mechanism | 23A-14 | |
| Aero parts | 23A-15 | ||
| Summary of interior parts | Features | 23A-16 | |
| Instrument panel and cosole box, shelf cover | General information | 23A-17 | |
| Seats | General information, structure diagram | 23A-18 | |
| Electrical circuit | 23A-19 | ||
| Seat construction and operation | 23A-20, 23A-21, 23A-22, 23A-23, 23A-24 | ||
| Seat belt | General information, construction and operation | 23A-25, 23A-26, 23A-27, 23A-28 | |
| Supplemental Restraint System (SRS) | Contents | 23B-1 | |
| Design and operation | 23B-2 | ||
| Heaters and Air Conditioning | Contents | 24-1 | |
| General information | Features, specifications | 24-2 | |
| Components | 24-3, 24-4 | ||
| Small amount refrigerant system | Receiver, refrigerant line, compressor, condenser | 24-5 | |
| Heater unit, AC control panel | 24-6 | ||
| Compressor control | Control when compressor locks (DOHC) | 24-7 | |
| Manual AC | 24-8 | ||
| Full automatic AC | 24-9 | ||
| Condenser fan and radiator fan control | Operation mode | 24-10 | |
| Refrigerant line, self-diagnosis function | 24-11 | ||
| Emission control systems | Contents | 25-1 | |
| General information | Front catalysts | 25-2 | |
| Back | Home | Forward |